|
Hello all, Any help will be appreciated Thanks,
Problem: no fuel to injectors
History: Bought not running sitting approx. 1 year
Changed fuel filter, installed prepump and put in fuel pump relay.
started smoothly, ran strong, just a bit of white smoke.
Flushed engine oil put on new filter. started up again,no worries
Will not start turns over but doesn't fire up.
Checked
already: Spark is good, fuse panel cleaned
Checked for vaccum leaks. found none.
Both fuel pumps are working and fuel relay is clicking.
Manually set timing by Haynes book.
Opened system relay and appeared to be slightly corroded but not
charred and it didn't smell toasty like the bad fuel relay.
Cleaned grounds on fuel inj. sys.
How do I check the power to the pressure regulator and would the frequency valve cause a no start problem like this.
Thanks
|
|
-
|
"Opened system relay and appeared to be slightly corroded but not
charred and it didn't smell toasty like the bad fuel relay."
I don't understand that. It sounds like you're describing the early 80's LH (two) relays.
All the Kjets I know of have only the 6-terminal Fuel relay with two output terminals, one for the pumps (yellow wire) and one for the heaters (blue wire) in the Control Pressure (Warm Up) Regulator and Aux Air Valve.
Look at Fuse 5 (power to fuel relay coil)
and
Fuse 7 (Power switched thru the relay outputs to pumps, etc.)
[Oh never mind -- you say the pump runs]
If it has a Frequency Valve it must be a California car (or a '79), and yes, I think no FV buzzing means a no-start. That ties back to the Fuel relay, which will also use the blue wire output to "pick" the Lambda relay (typical square bosch cube) out on the left fender rail. If the Lambda relay doesn't get picked, there is no power to the Lambda ECU, and no FV action.
But I'm still confused about the two relays.
--
Bruce Young '93 940-NA (current), 240s (one V8), 140s, 122s, since '63.
|
|
-
|
The second relay I mentioned is a Lambda relay 1" x 1" x1" square next to the battery.
|
|
-
|
If you can, have a helper work the key while you feel if that relay clicks on during cranking.
If it does you should hear the F Valve buzzing.
If not, we'll have to back up to the Fuel relay, in the general area above and left of the driver's left knee.
The picture below will give you an idea of what it looks like, but it may be another color like black or gray.
It should be OK if the pumps run, but check it to be sure.
--
Bruce Young '93 940-NA (current), 240s (one V8), 140s, 122s, since '63.
|
|
-
posted by
someone claiming to be tbags
on
Fri Apr 13 09:04 CST 2007 [ RELATED]
|
Fouled plugs? Chance you flooded out
|
|
-
|
Hi,
Spray a little starting fluid in the intake, see if it will chug a bit.
If so, it's fuel related.
To check the regulator, I connect a pressure gauge at the cold start injector.
Jim
|
|
-
|
Hi Jim,
Regarding your suggestion to check the regulator; sounds like a pretty cool idea. Would you have a few words to describe in detail how you connect your gauge at the cold start injector?
Thanks,
--
Art Benstein near Baltimore
Only Irish coffee provides in a single glass all four essential food groups: alcohol, caffeine, sugar, and fat. - Alex Levine
|
|
-
|
Art,
Not totally sure if the '78 is the same as other K-jet stuff I've worked on, but...
I took a junk yard banjo fitting, a little tube and voila! rigged it up. Works nifty.
Since I discovered those banjo type fuel lines are now NLA, I feel sick about butchering one!
Honestly, I still am not sure what I'm doing really with K-jet, I know LH (mainly LH 1 since you wrote me)a lot better.
I have also, some sort of Bosch fuel injection pressure tester in the basement, but I've never messed around with it. It came from annapolis volvo when they gave us a bunch of their no longer used tools.
Checking fuel pressure on D-jet is a lot easier I think, the nipple on my pressure gauge fits right into the stock 7mm hose.
Jim
Jim
|
|
-
|
Hi Jim,
I thought your idea was great for a quick check of pump capability, saving the work of getting the adapters on the fuel distributor and down on the warm up regulator with the standard gauge hookup. It is nice and convenient up top on the manifold.
Looks like I already have the adapter to connect directly to the banjo feeding the cold start injector, using the existing banjo bolt. I just never thought of doing it. It is the lower rightmost brass fitting in the group of 6 that come with this gauge kit.

--
Art Benstein near Baltimore
A chicken crossing the road is poultry in motion.
|
|
-
|
Art,
where'd you get your kit? That is a lot nicer than the stuff I have hacked together!
Jim
|
|
-
|
If cheetahbait ever comes back to his thread he'll wonder how it got hijacked.
The kit in the picture came from JC Whitney about 5 years ago. I took a photo because the one in their catalog was not so good. Since then, their photo has gone from poor to totally inaccurate, but I believe some other folks on the list have received the correct goodies when ordered. It looks like JCW has combined two pressure gauges into one ad: "Fuel Injection Tester for C.I.S.-K-Jectronic Bosch (R) Systems ZX123617U Kit $57.99 Will ship within 24 hours"
This is the same p/n as mine and only a few more dollars today.
Advantage of this kit is in the valve for measuring control pressure and system pressure with one hookup. In this picture you can barely see, in the lower left corner, where the gauge is connected to the warm up regulator, and near the top where it is spliced into the line to the distributor.
At the same time, you can see how accessible the green cold start injector connection is comparatively. The lamp cord in the foreground is the line to a switch turning on the pumps at the fuse block.

--
Art Benstein near Baltimore
A bean supper will be held on Tuesday evening in the church hall. Music will follow.
|
|
-
|
Hi Jim,
Your idea of tapping a gauge in at CS Injector is good for overall "System" regulated pressure and a quick check on the pump. But it won't show the regulated "Control" pressure — not that I think this is a Control Pressure problem. Not yet anyway.
I hope Jason comes back so we can dig in a little more. I only jumped on the Frequency Valve because he asked about it specifically. Art Benstien has noted that an inop Lambda system didn't cause a no-start on his turbo. But I've always heard that "no buzzing" was a bad thing.
Jason said he opened the Lambda ("System") relay for inspection, but not whether it worked (clicked). I wanted to suggest a quick jumpering of battery +12 to that relay would tell if it worked — and if the FV started buzzing like it should. It's not hard to back-probe the blue wire at the Lambda relay plug with a jumper wire from battery +12V.
Of course, given the car's year of rest, the control plunger in the fuel distributor could be gummed up and stuck, I suppose. But I had an '80 that sat for 10 years (most or all outside) that started and ran as soon as I replaced the snapped timing belt and reseated all the ignition connectors a few times.
My mistake was continuing to start it on that old gas for 2 or 3 days — causing the control plunger to get stuck high enough to pour gas from the injectors as soon as the pumps ran. But with the noise of cranking I couldn't hear the injectors, so there was a lot of rough running and oil dilution before I wised up.
Maybe if Jason sees this he will get back to us. I'm sure we can narrow things down qiute a bit more.
--
Bruce Young '93 940-NA (current), 240s (one V8), 140s, 122s, since '63.
|
|
-
|
Hey all,
Nice segway, I enjoyed it very much.
Well I'm back to play with this old thing again. I haven't had an aahhahhs yet but I'm steadily inspecting.
So the frequency valve and CS do get fuel and buzz when the ignition is turned on.
I checked for fouled plugs and found that the plugs were wet from being flooded or perhaps the starter fluid test in the intake which didn't yield a chug. I dried the off and I have a strong spark.
So I though I would check the cold startvalve and I found that It just bubbled with fuel. I put in a older crappier looking one and got a squirt. After I hooked it back up I found that when I tried to start the starter turned but didn't catch the flywheel. ????
Well I'm letting the car sit with the plugs out to dry up the cylinders I hope and if I can figure out why the starter won't work, I can continue.
By the way I had this thing running smooth then one day no start from fuel starvation I assumed since the spark was good. My gut feeling tells me this is a short I've found little things like the fuel pump connector some times needs a jiggle or the fuse panel is temperamental.
Last of all I am curious should there be fuel in the line going back to the gas tank I have fuel beyond the filter but then it's a mystery it goes to the CS valve and the frequency valve.
Thanks again everyone for any and all tips.
|
|
-
|
Hi Jason,
Glad you're back.
>"So the frequency valve and CS do get fuel and buzz when the ignition is turned on."
I don't mean to nit-pick, but nothing like that should happen until the Fuel Relay gets energized during cranking, when ignition coil pulses are felt at the Fuel Relay. That's a safety factor designed into all Bosch FI systems, to prevent fuel flow if the car is (for example) upside-down in a ditch with the key still on. However, I did have one Kjet relay that decided (spontaneously) to work as you describe, so it can happen. I only mention it so you'll know what Bosch intended.
How did you verify fuel was getting to the FV? I ask because knowing how you check things (and whether or not you have a helper) can affect our suggestion possibilities. That goes for your tool bag too—test light? digital volt meter? dwell meter? jumper wire capabilities? etc.
"By the way I had this thing running smooth then one day no start from fuel starvation I assumed..."
Given the car's "year off", you might have a stuck Control Plunger in the Fuel Distributor (FD) like I mentioned above on my '80. Only yours could be stuck in a low position, which would prevent fuel to the injectors. To check it, take off the air inlet duct at the airflow meter. I think your left-hand social finger will just reach up to the airflow plate to lift it a little. It should raise easily, and should drop freely with a little bounce at the bottom.
"Last of all I am curious should there be fuel in the line going back to the gas tank I have fuel beyond the filter but then it's a mystery it goes to the CS valve and the frequency valve."
Yes, assuming adequate pump pressure, there should always be excess fuel being returned to the tank. The Line Pressure regulator (inside the FD) bleeds off (returns) fuel in order to control the System pressure.
The FV (controlled by the ECU) also bleeds off a small amount of System pressure to "tweak" the injector fuel flow relative to air flow. This fine tunes the mixture, based on O2 sensor input to the ECU.
We may want to jumper wire +12V to the pumps—to test things without cranking the engine. Can you do crimp-on terminals, the flat ones like the Fuel relay terminals?
In the meantime, good luck with the starter. Sounds like something is not right with the solenoid, if it's spinning but not engaging.
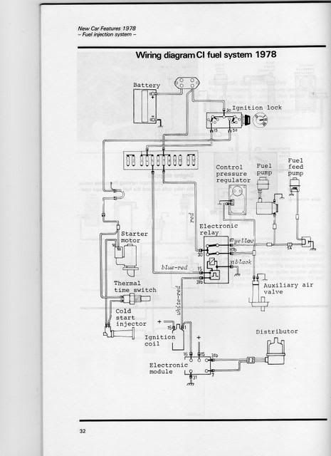
P.S. Here's a wiring diagram, courtesy of Art Benstein. Save it to your desktop so you can enlarge it as needed.
.
--
Bruce Young '93 940-NA (current), 240s (one V8), 140s, 122s, since '63.
|
|
-
|
Thanks as always you guys,
Well I can rig a jump wire and I have a volt meter, My grandfather left me some other electronic testing equipment I'll have to see what I have.
I opened a Pandora box today on this thing.
I checked the FV by unscewig the fuel line at the fv and cs injector and turning on the ignition. I would get some fuel going through the lines to the FV and the cs injector.
After reading about your plunger issue I decided to investigate the fuel distributer. I removed the intake to look at the sensor plate but more specifically to check out the fuel distributer. I found a slightly worn section on the plunger with a yellowish residue that I suspect could keep it from moving. It was not seized, but it did not slide out.
After looking at the diagram I'm curios what happens if the thermal time switch fails?
With the intake manifold off I was able to see almost 1/8" of carbon build up on the port walls. This is when I decided the head must come off. Luckily there are no cracked pistons or anything that I can see that would be a problem.
What would you do with this head? I do have a little money and a little time I want to be able to rely on this car when I'm done, maybe I'm dreaming?
Thanks as always
|
|
|
|
|