Sort by:

Display by picture type:  [CARS(default)]  [PERSONAL]  [TECHNICAL]  [CLASSAD]  [STANDBYV]


Welcome to the gallery. All exhibits are volunteered by users.

There are 14003 total exhibits.

[ADD A NEW EXHIBIT]

Search criteria: pix_type=CARS. [CLEAR]
Showing 221 through 240 of 14003 matching exhibits.
<< <prev 7 8 9 10 11 12 13 14 15 16 17 18 19 20 21 22 23 24 25 26 27 next> >>

81242DLB21FCA

Volvo 200 -- 81242DLB21FCA
POSTED BY
DATE
HTML
NOTE
Corroded license plate screws

PV 544 with 850 wiper motor circuit

Volvo 444-544 -- PV 544 with 850 wiper motor circuit
POSTED BY
rayj[SHOW ALL]
DATE
HTML
CITY
Green Forest
STATE
AR
COUNTRY
US

PV 544 with 850 wiper motor

Volvo 444-544 -- PV 544 with 850 wiper motor
POSTED BY
rayj[SHOW ALL]
DATE
HTML
CITY
Green Forest
STATE
AR
COUNTRY
US

p1800

Volvo 1800 -- p1800
POSTED BY
rabs[SHOW ALL]
DATE
HTML
CITY
tampa
STATE
FL
COUNTRY
US

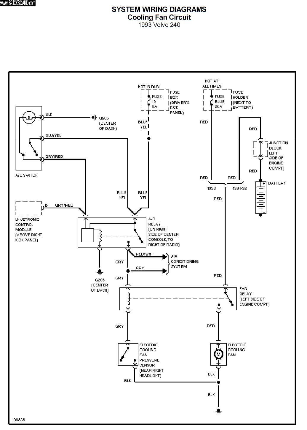
1991+ 240 Radiator Pusher Fan Circuit Mitchell Service Diagram

Volvo 200 -- 1991+ 240 Radiator Pusher Fan Circuit Mitchell Service Diagram
POSTED BY
kittysgreyvolvo[SHOW ALL]
DATE
HTML
CITY
Blaine
STATE
WA
COUNTRY
US
NOTE
1991+ 240 Radiator Pusher Fan Circuit Mitchell Service Diagram Mitchell Service Diagram and 1993 240 green manual TP32352-1 1993 240 Wiring Diagrams all appear to include the detail of the thermal switch in 1991+ 240 radiators. https://www.brickboard.com/RWD/volvo/1673302/220/240/260/280/electric_cooling_fan.html

1981-1982 240 Factory Radio Wiring Diagram

Volvo 200 -- 1981-1982 240 Factory Radio Wiring Diagram
POSTED BY
kittysgreyvolvo[SHOW ALL]
DATE
HTML
CITY
Blaine
STATE
WA
COUNTRY
US
NOTE
1982 Volvo GLT VOLVO 4 STEREO, model no. RX-93UK From Volvo pub TP 30309 "New Car Features 1981 USA and Canada" Site: http://www.v8volvo.se/mekartips/volvo/index.html For muskox37 https://www.brickboard.com/RWD/volvo/1673283/220/240/260/280/radio_cassette_schematic_wiring_diagram_available.html

Re-glue 5-panel tail light lens to tail light assembly

Volvo 200 -- Re-glue 5-panel tail light lens to tail light assembly
POSTED BY
kittysgreyvolvo[SHOW ALL]
DATE
HTML
CITY
Blaine
STATE
WA
COUNTRY
US
NOTE
Re-glue 5-panel tail light lens to tail light assembly

VDO 5-bar Oil Pressure Sensor & Switch / Volvo VDO Ambient Temp Gauge

Volvo  -- VDO 5-bar Oil Pressure Sensor & Switch / Volvo VDO Ambient Temp Gauge
POSTED BY
kittysgreyvolvo[SHOW ALL]
DATE
HTML
CITY
Blaine
STATE
WA
COUNTRY
US
NOTE
VDO 5-bar Oil Pressure Sensor & Switch / Volvo VDO Ambient Temp Gauge. No ambient air temp sensor for behind the bumper mounting or wire harness.

VDO 5-bar Oil Pressure Sensor & Switch

Volvo  -- VDO 5-bar Oil Pressure Sensor & Switch
POSTED BY
kittysgreyvolvo[SHOW ALL]
DATE
HTML
CITY
Blaine
STATE
WA
COUNTRY
US
NOTE
VDO 5-bar Oil Pressure Sensor & Switch

1979 (1970s) 242 GT R-Sport Rally Instrument Cluster for 240 >1980

Volvo 200 -- 1979 (1970s) 242 GT R-Sport Rally Instrument Cluster for 240 >1980
POSTED BY
kittysgreyvolvo[SHOW ALL]
DATE
HTML
CITY
Blaine
STATE
WA
COUNTRY
US
NOTE
1979 (1970s) 242 GT R-Sport Rally Instrument Cluster for 240 >1980

1979 (1970s) 242 GT R-Sport Rally Instrument Cluster for 240 >1980

Volvo 200 -- 1979 (1970s) 242 GT R-Sport Rally Instrument Cluster for 240 >1980
POSTED BY
kittysgreyvolvo[SHOW ALL]
DATE
HTML
CITY
Blaine
STATE
WA
COUNTRY
US
NOTE
1979 (1970s) 242 GT R-Sport Rally Instrument Cluster for 240 >1980

1979 (1970s) 242 GT R-Sport Rally Instrument Cluster for 240 >1980

Volvo 200 -- 1979 (1970s) 242 GT R-Sport Rally Instrument Cluster for 240 >1980
POSTED BY
kittysgreyvolvo[SHOW ALL]
DATE
HTML
CITY
Blaine
STATE
WA
COUNTRY
US
NOTE
1979 (1970s) 242 GT R-Sport Rally Instrument Cluster for 240 >1980

1979 (1970s) 242 GT R-Sport Rally Instrument Cluster for 240 >1980

Volvo 200 -- 1979 (1970s) 242 GT R-Sport Rally Instrument Cluster for 240 >1980
POSTED BY
kittysgreyvolvo[SHOW ALL]
DATE
HTML
CITY
Blaine
STATE
WA
COUNTRY
US
NOTE
1979 (1970s) 242 GT R-Sport Rally Instrument Cluster for 240 >1980

1979 (1970s) 242 GT R-Sport Rally Instrument Cluster for 240 >1980

Volvo 200 -- 1979 (1970s) 242 GT R-Sport Rally Instrument Cluster for 240 >1980
POSTED BY
kittysgreyvolvo[SHOW ALL]
DATE
HTML
CITY
Blaine
STATE
WA
COUNTRY
US
NOTE
1979 (1970s) 242 GT R-Sport Rally Instrument Cluster for 240 >1980

1979 (1970s) 242 GT R-Sport Rally Instrument Cluster for 240 >1980

Volvo 200 -- 1979 (1970s) 242 GT R-Sport Rally Instrument Cluster for 240 >1980
POSTED BY
kittysgreyvolvo[SHOW ALL]
DATE
HTML
CITY
Blaine
STATE
WA
COUNTRY
US

1979 (1970s) 242 GT R-Sport Rally Instrument Cluster for 240 >1980

Volvo 200 -- 1979 (1970s) 242 GT R-Sport Rally Instrument Cluster for 240 >1980
POSTED BY
kittysgreyvolvo[SHOW ALL]
DATE
HTML
CITY
Blaine
STATE
WA
COUNTRY
US
NOTE
1979 (1970s) 242 GT R-Sport Rally Instrument Cluster for 240 >1980

1979 (1970s) 242 GT R-Sport Rally Instrument Cluster for 240 >1980

Volvo 200 -- 1979 (1970s) 242 GT R-Sport Rally Instrument Cluster for 240 >1980
POSTED BY
kittysgreyvolvo[SHOW ALL]
DATE
HTML
CITY
Blaine
STATE
WA
COUNTRY
US
NOTE
1979 (1970s) 242 GT R-Sport Rally Instrument Cluster for 240 >1980

1979 (1970s) 242 GT R-Sport Rally Instrument Cluster for 240 >1980

Volvo 200 -- 1979 (1970s) 242 GT R-Sport Rally Instrument Cluster for 240 >1980
POSTED BY
kittysgreyvolvo[SHOW ALL]
DATE
HTML
CITY
Blaine
STATE
WA
COUNTRY
US
NOTE
1979 (1970s) 242 GT R-Sport Rally Instrument Cluster for 240 >1980

1979 (1970s) 242 GT R-Sport Rally Instrument Cluster for 240 >1980

Volvo 200 -- 1979 (1970s) 242 GT R-Sport Rally Instrument Cluster for 240 >1980
POSTED BY
kittysgreyvolvo[SHOW ALL]
DATE
HTML
CITY
Blaine
STATE
WA
COUNTRY
US
NOTE
1979 (1970s) 242 GT R-Sport Rally Instrument Cluster for 240 >1980

1979 (1970s) 242 GT R-Sport Rally Instrument Cluster for >1980

Volvo 200 -- 1979 (1970s) 242 GT R-Sport Rally Instrument Cluster for >1980
POSTED BY
kittysgreyvolvo[SHOW ALL]
DATE
HTML
CITY
Blaine
STATE
WA
COUNTRY
US
NOTE
1979 (1970s) 242 GT R-Sport Rally Instrument Cluster for >1980
Search criteria: pix_type=CARS. [CLEAR]
Showing 221 through 240 of 14003 matching exhibits.
<< <prev 7 8 9 10 11 12 13 14 15 16 17 18 19 20 21 22 23 24 25 26 27 next> >>


©Jarrod Stenberg 1997-2022. All material except where indicated.


All participants agree to these terms.

Brickboard.com is not affiliated with nor sponsored by AB Volvo, Volvo Car Corporation, Volvo Cars of North America, Inc. or Ford Motor Company. Brickboard.com is a Volvo owner/enthusiast site, similar to a club, and does not intend to pose as an official Volvo site. The official Volvo site can be found here.